服务热线
13350355997
作者: 凯潜滤油机 发布时间:2021-08-19 15:40 点击量: 来源:m.yijiagousm.com

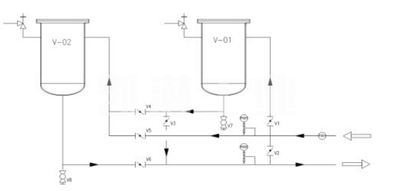
撬装式油过滤装置如下图所示。 通过蝶阀(板阀)的切换,可以实现过滤釜过程连接的切换功能,两个过滤釜可以串联使用。
系统阀门及工艺:
设备进出口设有监控压力表,过滤器本体1、2的顶部装有_泄压阀,确保设备在使用过程中不超压。
V1/V3开启,V2/V4/V5/V6关闭,设备仅使用V-01完成滤波工作。
V5/V6开启,V1/V2/V3/V4关闭状态,设备仅使用V-02完成过滤工作。
V1/V4/V6打开,V2/V3/V5关闭,V-01和V-02装置串联完成滤波工作。
V2打开,V1/V3/V4/V5/V6关闭,设备断开,流体不通过过滤器。
推荐阅读:撬装式油过滤装置优点。
地址:重庆市沙坪坝区覃家岗镇新桥村石梯沟社幸福小区
销售部:023-65217597
技术部:(86)13350355997
023-65217916
售后部:023-65217916
传 真:023-65217916
QQ: 2904490491
邮箱: KQGY668@163.com